Share on (60659753149):
3 phase 50HP ac motor soft starter for water pump
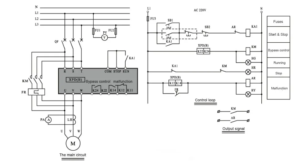
XPD series of digital AC motor soft starter is the use of power electronics technology, micro-processing technology and modern control theory design and production.
The product can effectively limit the starting current when the asynchronous motor starts.
Widely used in fans, pumps, transport class and the compressor and other load-type machinery.









Q1: OEM or customer's logo printed is available?
Yes, OEM or customer's logo are welcome.
Q2: Delivery date?
Usually 3-7 days after receiving deposit; specific delivery based on order quantity.
Q3: What's your payment terms?
30% deposit and 70% balance or 100% by T/T, L/C, Western Union.
Q4: If we do not have shipping forwarder in China, would you do this for us?
We can offer you the best shipping line to ensure you can get the goods timely at best price.
Q5: Can you send me a sample?
Yes, we can send you the sample for checking our quality, but you need to pay sample fee which is lower than original price.
Thank you very much for viewing this page, and wish you a nice day!
Please click the bottom below to view more products.
New products from manufacturers at wholesale prices