SYSTO QD65A AIR CONDITIONER PARTS

Share on (60833414379):


Price:

Quantity:


Product Overview

Description



Products Description


Product Name
Programmble control system for air conditiioner.
Model No.
QD65A


QD65A
Programmable control system for air conditioner
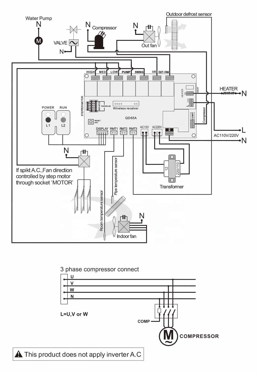
        QD65A suitable for cabinet, split, ceiling&floor, ceiiling cassette.For the control of complicated refrigeration system & refrigeration house and the greenhouse.
Being programmable,the customer can set specific parameter in terms of protective time duration for compressor,temperature range etc according to their own preference.
● 5+2 days programmable week timer setting.
● Wireless connection between the display panel and the PCB and there is no need for cabling.
● The effictive range is within 50 meters(without obstacles).
● 86 type display panel.

......


Installation Instructions




Recommend Products




Company Profile




        Established in 1998.In the early time,the name of our company was Guangzhou HUAYU electronic Co.Ltd.
        We are engaged in the research and development,design,production,sales and service of various electronic product,including remote control, socket, satellite accessory,LCD TV bracket,HDMI splitter and switch,HDMI /AV cable and so on.
        We have a large market of our product in many countries .
        If our product meet your need ,plz feel free to contact us or visit our website : www.systo.hk


Certifications




Exhibition






0.1918 s.