Share on (718689360):
LPG pellet dryer/Series High-Speed Centrifugal Spray Dryer 
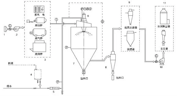
1. The principle of work
Air is turned into hot air through air filter and heater and enters into hot air distributor at the top of the dry chamber and then enters into dry chamber spirally and evenly. At the same time, liquid of raw material is sent to centrifugal atomizer at the top of dry chamber pumped by pump through filter in which the liquid of raw material atomizes the droplets. Air and liquid of raw material flows and contacts each other fully. The moisture vaporizes rapidly. Liquid of raw material is dried into finished product in a short time. The finished product is discharged through cyclone separator at the bottom of drier. The wasted is exhausted through fan.
2. Product features
. After the spraying of the liquid material, the speed of drying is fast, the surface area of the material will be increase greatly. In the hot-air flow, 95%-98% of water can be evaporated at a moment. The time of completing the drying needs only several seconds.
. This is especially suitable for drying the heat sensitive materials. Its final products own the good uniformity, mobility, dissolving capacity. And the final products are high in their purity and good in quality.
. The production procedures are simple and the operation and control are easy. The liquid with the moisture contents 40-60%(for special materials, the contents may reach 90%), can dried into the powder or particle products once a time. After the drying, there is no need for smashing and sorting, so as to reduce the operation procedures in the production and to enhance the product purity. The product particle diameters, looseness and water contents can be adjusted through changing the operation in a certain scope. It is convenient to carry out the control and management.
3. Application example
. Chemical industry
Sodium fluoride(potassium), alkaline dyestuff and pigment, dyestuff intermediate, compound fertilizer, formic silicic acid, catalyst, sulphuric acid agent, amino acid, white carbon and so on.
. Plastics and resin
AB, ABS emulsion, uric acid resin, phenloic aldehyde resin, urea-formaldehyde resin, formaldehyde resin, polythene, polychloroprene and etc.
. Food industry
Fatty milk powder, protein, cocoa milk powder, substitute milk powder, egg white(yolk), food and plant, oats, chicken juice, coffee, instant dissoluble tea, seasoning meat, protein, hydrolysate and so forth.
4. Technical parameters
model | Evaporative water kg/h | inlettemperature °C | outlettemperature°C | atomizingdisk(mm)
| Overall dimension | |
Diameter(mm) | Height (mm) | |||||
LPG5 | 5 | 140~350 °C Set temperature abitrary | 80~90°C | 50 | 900 | 2280 |
LPG10 | 10 | 70 | 1350 | 3320 | ||
LPG25 | 25 | 70 | 1750 | 3700 | ||
LPG50 | 50 | 90 | 2100 | 4280 | ||
LPG100 | 100 | 125 | 2450 | 5700 | ||
LPG200 | 200 | 155 | 3300 | 8400 | ||
LPG300 | 300 | 180 | 4000 | 9800 | ||
LPG customized | customized | customized | customized | customized | ||
Note:the abovedata is only for reference, and the specific need adjustment according to the practical situation.
5.Process flow chart



New products from manufacturers at wholesale prices